鈦泵的性能(1)ji限壓力:10-8帕。(2)抽速:鈦泵的泵送速度與陽*電壓和磁場強度有關。當磁場強時,泵送速度也很大,與zui佳泵送速度相對應的陽*電壓也很高。鈦泵鈦泵的泵送速度......
閱讀量:72722
離心泵可分為水平離心泵和垂直離心泵。離心泵可分為多級離心泵和單級離心泵。垂直離心泵的正確操作方法如下。1.立式離心泵啟動前檢查①接線完成后,檢查電機轉動方向是否正確。②檢查立式離心......
閱讀量:88722
對于離心泵能否空轉的問題,為您整理了以下內容,您可以仔細參考。立式離心泵能空轉嗎?空轉有什么危害?離心泵不能空轉,因為空轉時是空載,相當于電機的空載。軸系扭矩小,電流小。所以對電機......
閱讀量:98822
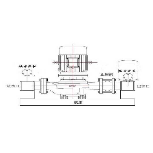
臥式離心泵和立式離心泵,怎么定 ?外觀形式:立式泵站立,臥式泵水平躺著(好像等于沒說)。連接形式:垂直泵自下而上疊加連接,水平泵垂直排列在底座上,垂直泵通常稱為垂直管道離心泵,電機......
閱讀量:88422
SPP化工混流泵是一種介于離心泵和軸流泵之間的泵,也稱為斜流泵。適用于化工過程中的強制循環、海水養殖、城市燃氣工程和水處理系統。SPP泵能經濟有效地輸送大流量、低揚程、純凈或含有一......
閱讀量:103022
歡迎訪問我們的官方網站。我們是一家專業的化工管道泵制造商。當您需要選擇化學管道泵時,我們將提供化學管道泵型號和化學管道泵選項的預售服務。供您參考。本文的詳細信息是如何計算化學管道泵......
閱讀量:82422
化工管道泵適用于輸送腐蝕性液體。根據不同的化學泵材料,根據應用領域可分為:用于輸送任何酸堿腐蝕性介質的化學管道泵(氟塑料)。化學管道泵(鑄鐵材料)用于工業和城市給排水,以及農田和果......
閱讀量:66522
泵是工生產過程中,泵是整個生產裝置的一部分,是一個有機的整體。化工生產裝置中使用的較大的傳動設備,如原油、成品油、化工原料、中間產品和成品等。據統計,一家中型煉油廠有1000多臺泵......
閱讀量:89222
化工離心泵結構簡單,耐磨性低,運行穩定,噪音低,排水均勻,調節方便,效率高。因此,化學離心泵得到了廣泛的應用。化學離心泵與普通離心泵的區別:1.不同的輸送介質化學離心泵通常用于化工......
閱讀量:69122
立式可空轉化工泵,整個系列水利性能布局合理,用戶選擇范圍廣,結構開放,維護方便,效率高,吸入范圍高。由于其良好的性能,可空轉化泵廣泛應用于石油、化工、冶金、制藥等領域。那么立式可空......
閱讀量:79622
這是一個注重質量而不是價格的時代,只有好的質量,才能基于非常強大的市場競爭力,現在,我國泵業也開始進入一個新的高度,許多泵企業開始有一定的規模,有些雖然發展時間不長,但資質相當合格......
閱讀量:98922
耐腐蝕化學離心泵廣泛應用于化工領域。在泵的運行過程中,存在許多影響耐腐蝕化學泵運行效率的問題。耐腐蝕化學泵的維護與使用壽命直接相關,因此有必要加強化學泵的日常維護。臥式不銹鋼化工泵......
閱讀量:59322
Copyright ? 2021-2021 江蘇宏昀泵業制造有限公司 版權所有 備案號:蘇ICP備2020069887號